SESSION 6
PLASMA DIAGNOSTICS
| Chairman: | J.Amouroux
V.Sember
|
ENTHALPY PROBE DIAGNOSTIC STUDFY OF THE SUPERSONIC INDUCTION PLASMA JET
M. Hollenstein1, M. Rahmane1.a and M.I. Boulos1
1 Plasma Technology Research Centre (CRTP), Dept. de génie chimique, Université de
Sherbrooke, Sherbrooke, Québec, Canada, J1K 2R1
a Present address: Dept. de physique, Fac. des Sciences et Techniques, Université
Hassan II, Mohammadia, 20650, Maroc
INTRODUCTION
Although probe techniques have been available for many years for plasma diagnostics,
they have been getting a wider acceptance over the past ten years. The most important of
theses are the langmuir and enthalpy probes. Enthalpy probes can be used for the
simultaneous measurement of the locale specific enthalpy, velocity and composition of
the plasma. Their main advantage is the simplicity of the technique, and its possible use
for the simultaneous measurement of multiple plasma parameters with a generally
acceptable special resolution. Its main limitation, however, is that it is an intrusive
technique, with the probe inevitably causing a local perturbation of the flow. Enthalpy
probe techniques can not be used either for time-resolved measurements. A brief
description is given in this paper of the use of enthalpy probes for the characterization of
a supersonic induction plasma jet.
BASIC CONCEPTS
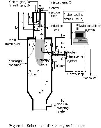
A schematic of the setup used for enthalpy probe measurements in an induction plasma
jet is given in Figure 1. This consists essentially of a triple wall probe cooled by a high
pressure, deionized, closed loop, water circuit. The specific enthalpy of the plasma is
determined through a measurement of the difference between the heat load on the probe
cooling circuit under sampling and tare conditions.
where mw is the cooling water flow rate, Cpw is the specific heat for the water, mg is
the sample gas flow rate. DTsample and DTtare are the temperature rise of the cooling
water under sampling and tare flow conditions. Knowing the specific enthalpy of the
plasma, ho, and its composition, xo, the plasma temperature can be calculated using
available thermophysical data. From a measurement of the dynamic pressure on the
probe tip, the local plasma velocity can be calculated as follows:
For incompressible flow:
where (Po- )
is the measured
dynamic pressure, and r is the local plasma density computed at the local plasma
temperature, To, and composition, xo.
For compressible flow, an interactive procedure has to be used for the solution of the
following equations relating the ratio of the local impact pressure, Po to the chamber
pressure, , with the local Mach Number, Mo, with with
, R=universal gas constant, and To the absolute plasma temperature.
SUPERSONIC INDUCTION PLASMA TORCH
Supersonic flow is achieved using a standard PL-35 Tekna plasma torch through the
addition of a Laval type nozzle at the exit of the torch as shown in Figure 2. A
photograph of an argon plasma jet in the presence of a 4.78 mm diam. Enthalpy probe is
given in Figure 3.

TYPICAL RESULTS
Typical radial profiles obtained at an axial location, z = 25 mm, downstream of the
nozzle exit, for the local plasma temperature, velocity, Mach number and dynamic
pressure, are given in Figure 4. These were obtained with a Mach 1.5 nozzle with a
throat diameter of 12.8 mm and an expanded jet diameter of 13.8 mm. The plasma gas
was in this case an Ar/H2 mixture with 2% vol. H2. The plate power of the r.f. power
supply was 25 kW, with a corresponding r.f. power coupled into the plasma of about
16.25 kW. The absolute pressure in the discharge chamber was 17.1 kPa with the back
pressure in the torch cavity of 36.3 kPa. It is noted that a maximum centerline Mach
number of 1.0 is obtained on the centerline of the torch with a corresponding local plasma
velocity of almost 1500 m/s. The local plasma temperature in this region was about
5500K. Measurement carried out for the same plasma gas mixture with a Mach 3.0
nozzle, at an axial location, z = 17 mm, from the nozzle exit, gave rise to an increase of
the local Mach number on the axis of the discharge to 2.0 with a corresponding local
plasma velocity of 2000 m/s and a centerline temperature of 2500K.
TRANSIENT PHENOMENA IN D.C. TORCHES
J.F. Coudert
SPCTS – Equipe Procédés des Traitements de Surface, UMR n°6638, Faculté des Sciences
123 Avenue Albert Thomas, 87060 Limoges Cedex – France
D.C. plasma torches have been involved for many years in industrial
applications such as welding, cutting or deposit elaboration by plasma spraying or
plasma assisted vapor deposition.
These techniques use specific properties of plasmas produced by D.C. arcs,
where high temperature (up to 25000 K) and high flow velocities (up to few km/s) are
available. A considerable amount of experimental work was devoted, in the past, to
characterize the properties of arc jets as a function of arc current, torch design or
configuration, plasma forming gas thermophysical properties and flowrate. In the
same time models approached more and more accurately the behavior of arc jets,
testifying of a real advance in both knowledge and understanding of the different
implicated processes and mechanisms.
Nevertheless, mainly because of experimental difficulties, transient
phenomena due to arc instabilities have been less intensively studied and their interest
has only been underlined the last decade, altough they have been mentionned more
than thirty years ago.
Due to the extraordinary progress accomplished in the field of instrumentation,
new diagnostic techniques have raised, accompanied by powerful signal processing
methods which are now easy to apply thanks to the development of computers and
associated softwares.
It has been experimentally demonstrated in plasma torches that the arc is
submitted to gas dynamic forces which give rise to different modes of instabilities
among which to major cases can be distinguished. The first one is the so-called
«take-over» mode, characterized by rather low fluctuations of arc voltage compared
to the mean value, the second one being the «restrike» mode, for which the
fluctuations of arc voltage are about the same in amplitude than the mean value. The
restrike mode is clearly identified as the result of the stretching of the arc by the cold
gas flow, followed by electrical breakdown of the cold gas layer which give rise to a
new arc-anode attachment. The stretching-rearcing sequences is repeated at a
frequency which is governed by experimental conditions and give a saw tooth-shaped
voltage signal, which analysis provide clear informations about the arc dynamics.
The fluctuation of arc length generate strong voltage variations which are
correlated to the electrical power supplied to the gas and, as a consequence, to the
variations of the arc jet temperature and velocity.
The amplitude and frequency of voltage fluctuations can be related to the torch
working and geometrical parameters and dimensional analysis allow to establish
reliable semi-empirical correlations. Temperature and velocity distributions are
strongly correlated to the torch working conditions and the resulting fluctuations. It
will be illustrated for different operating conditions of a D.C. spray toch.
CHARACTERISTICS OF TURBULENCE OF THE BOUNDARY LAYER BETWEEN PLASMA JET AND AMBIENT GAS
INVESTIGATED BY ELECTRIC PROBES
Vladimir Kopecky, Milan Hrabovsky and Milos Konrâd
Institute of Plasma Physics, AS CR, Za Slovankou 3, CZ-182 21 Prague 8, Czech Republic
INTRODUCTION
Interaction of plasma jets with an ambient atmosphere play an important role in plasma processing applications, e.g. in plasma spraying or treatment of hazardous waste. Entrainment of cold gas in thermal plasma jets was studied by several methodsl-3. It has been shown in the foregoing authors papers4-5 that the application of the array of several electric probes is a relatively simple and efficient tool for local investigation of structure of flow field in the thermal plasma jets. Electric probes measurements are used in this paper for the investigation of characteristics of turbulence arising in the interaction zone of the plasma jet with the ambient air.
|
EXPERIMENTAL SETUP
The experiment was performed with the plasma jet generated by plasma torch with water stabilized electric arc. The total power of the torch was varied in the range 90 - 200 kW. Thus, the development of turbulence was investigated for mean exit plasma velocity in the range 1700 to 4200 m/s6. The array of 6 probes made of Mo wire with diameter 1 mm and length 1 mm was moved through the plasma jet with velocity less than 1.5 m/s at different positions downstream of torch exit. The probes were positioned 3-7 mm apart with various mutual arrangements. The probes were negatively biased and were operated in ion collecting part of the probe characteristics. They were connected to the source of biasing voltage through the resistor. The values of the resistance and the voltage were adjusted to obtain high sensitivity of the probe signal to plasma properties. Strongly fluctuating probe signals were obtained when plasma disturbances flowed along the probes tips. The maps of the probe current contours in coordinates corresponding to radial position and time represent the structure of the plasma flow.
RESULTS
Plasma flow structure in the jet was investigated for various arc currents and various plasma flow velocities. Fig. 1 shows an example of a map of the same probe currents in the boundary zone of the jet. Almost periodic structure of the boundary was observed along the jet with regions of cold gas entrained into the plasma jet and regions of plasma propagating into the surrounding gas. From these maps obtained by statistical analysis of measured probe signals at different positions along the jet following characteristics of flow in the jet bouridary were determined (Fig. 1): mean axial distance of regions of cold gas in the jet L=vtL, mean axial dimension of cold gas regions D=vtD and mean depth H of entrainment of gas into the jet. The velocity v was derived from the shift of signals of two probes located in different axial positions.
Characteristic dimensions L, D and H were dependent on arc current, i.e. on plasma flow velocity which is determined by arc current, and on axial position in the jet. Fig. 2 shows the dependence of ratio of the depth H to the mean radius of the jet R on the distance from the nozzle exit for two values of arc current.
It can be seen that the depth of entrainment H is larger for smaller arc currents, i.e. for lower temperature and energy content in the jet and for lower flow velocity. The characteristic dimensions of the entrainment rapidly increase with the distance form the torch exit.
ACKNOWLEDGEMENT
Financial support from the Grant Agency of the Academy of Sciences CR under project No. A1043804/1998 and from the Grant Agency of the Czech Republic under project No. 102/98/0813 is gratefully acknowledged.
|
REFERENCES
- Pfender E., Fincke J., Spores R.: Plasma Chem. and Plasma Proc. 11 (4), 1998, 529.
- Russ S., Pfender E., Strykowski P.J.: Plasma Chem. and Plasma Proc. 14 (4), 1994, 425.
- Fincke J.R., Chang C.H., Swank W.D., Haggard D.C.: Int. J. Heat Mass Transfer 37 (11), 1994, 1673.
- Kopecky V.: Electric probes investigation of turbulence in the interaction zone of the plasmajet with the ambient air. 1998 ICPP&25th Conf. on Contr. Fusion and Plasma Physics, Praha, ECA Vol. 22C, 1998, 2643 - 2646.
- Hrabovsky M., Konrâd M., Kopecky V.: Investigation of structure of turbulent boundary layer between thermal plasmajet and ambient air. 5th European Conference on Thermal Plasma Processes, St. Petersburg, 1998 (in press).
- Hrabovsky M., Konrâd M., Kopecky V., Sember V., Processes and properties of electric arc stabilized by water vortex, IEEE Trans. on Plasma Science 25 (1997), No. 5, pp. 833-839.
NUMERICAL AND EXPERIMENTAL STUDY OF MICROSCOPIC PARTICLES DISTRIBUTION UNDER CORONA DISCHARGE :
CASE OF WIRE-CYLINDER ELECTROSTATIC PRECIPITATOR
Mohamed Khalij, Nadjib Semmar and Marie-Odile Rigo
Laboratoire Universitaire de Mécanique et d'Energétique de Nancy
Faculté des Sciences,
Université Henri Poincaré, F-54506 Vandoeuvre-lès-Nancy, France
The study of microscopic particles behaviour under corona discharge was earlier based on
several basic concepts. More particularly, DC corona discharge was investigated by the way of
developing electrostatic precipitators1-3 (ESP) employed in air and gases cleaning processes.
Inside one stage ESP, microscopic particles are charged both by diffusion and by field charging
mechanisms, and then, collected on the electrode of opposite sign. Design of ESP's is usually
based on the Deutsch formula for turbulent flows in the case of instantaneous mixing. But,
when focus is on space distribution (local concentration of particles) in a given geometry, one
should resolve Electro-Hydro-Dynamic equations stated in the general case of dense flows4. In
the case of dilute flows, the appropriate convection-diffusion equation is considered to draw
the particle concentration field.
In this work, the convection-diffusion equation is resolved in the case of wire-cylinder
configuration, using realistic boundary conditions5-7. A finite differences method is then used to
compute the particle concentration field (fig.1) versus the axial position (z* = z/R), and the
particle concentration gradient (fig.2) versus the radial position (r* = r/R), considering the
geometric particle diameter (dP) as a parameter. This last figure, shows a maximum of the
gradient in the range r* = 0.15 to 0.3. Furthermore, the maximum of the fractional gradient
moves with respect to particle size (dP) and radius position (r*) depending on the electrical
charging mechanism. When the diffusion mechanism becomes powerless, the strength of the
electrical force is relatively reduced and consequently the maximum of fractional gradient
decreases. In the range of sub-microscopic particles, the tendency is opposite due to the
presence of both charging mechanisms. Notice that the minimum corresponds to 0.2 µm and
not to 0.1 µm.
In order to verify the assumption of dilute flow (no particle-particle interaction and no
coalescence phenomenon when treating atmospheric aerosols), the particle size distribution is
computed using the same numerical code. The experimental distribution is obtained on a
laboratory ESP (radius R = 17 mm and length Z =1020 mm for the collection electrode, and
0.15 mm radius for the wire electrode) using an optical counter probe under isokinetic
conditions (Re~9000, U = 4.2 m.s-1). Electrostatic conditions are : 11 kV for the wire
discharge voltage and 8 mA/m2 ionic current density. As illustrated on fig.3, comparison
between numerical and experimental results tends to confirm the previous assumption over the
range [0.5 - 2.0 µm].
|
|
|
Fig.1 : concentration field versus axial position z*
|
Fig.2 : concentration gradient versus radial position r* at z* = 10 (z = 10R).
|
| |
Fig.3 : Bar graph of both numerical and experimental particle size distribution
|
REFERENCES
- Parker C. Reist, Aerosol Science and Technology, McGraw-Hill, 2nd edition, 1993.
- Ogawa A. , Separation of particles from air and gases, CRC Press, 2nd printing, 1985.
- Williams J. C. and Jackson R., The motion of solid particles in an electrostatic precipitator,
Interaction Between Fluids and Particles, Instn. Chem. Engrs., London, pp. 282-288, 1962.
- Yamamoto T., Verkoff H.R., Electrohydrodynamics in an Electrostatic Precipitator. J.Fluid
Mech., 108, 1-18, 1981.
- Leonard G. L., Mitchner M. and Self S. A., Particle transport in electrostatic precipitators,
Atmospheric Environment, Vol. 14, pp 1289-1299, 1980.
- Shaughnessy E. J., Davidson J. H., and Hay J. C., The fluid mechanics of electrostatic
precipitators, Aerosol Science and Technology, Vol. 4, pp. 471-476, 1985.
- Li Enliang, Wang Yingmin, and Raper J. A., Study of gas velocity distribution in
electrostatic precipitators, Aerosol Science and Technology, Vol. 12, pp. 947-952, 1990.
ANALYSIS OF THE STABILITY OF DC PLASMA GUN USING TERNARY GAS MIXTURES Ar-He-H2
S. Janisson, , A. Vardelle (*), J.F. Coudert, P. Fauchais (*), E. Meillot
CEA Le Ripault - BP16 - 37260 Monts - France
(*) Equipe "Plasma Laser Matériaux", ESA CNRS 6015, Université de Limoges, 123 Avenue Albert Thomas, 87060 Limoges - France
In order to obtain deposit with the desired properties, the influence of plasma spraying
parameters on the flow and the coating was often studied. Nonetheless, if a lot of parameters (arc
current, total gas flow rate, gas composition) can be kept constant during the spraying, it is not the case of the arc voltage, which can be influenced by two phenomena. The first one is the electrode
erosion (which can be reduced by the use of Ar/He/H2 gas mixtures) resulting in a decrease of the
plasma momentum and a variation of the particle behavior in the plasma jet. This variation can be
corrected by increasing the power of the torch (arc current or the percentage of hydrogen). The
second phenomenon is mostly difficult to correct : it is the movement of the arc inside the nozzle
implying fluctuations of the arc voltage and the plasma flow.
Several studies have analysed the dynamic behavior of DC plasma gun for binary gas mixtures
Ar/H2 or Ar/He, for which the range of variation of gas composition is too limited. Indeed, it is well known that a high hydrogen content results in a quicker erosion of the electrodes, and helium content must to be high enough to melt particles. Ternary gas mixtures, reducing electrode erosion, permit the use of a large range of gas composition, which can be adapted to the required properties of the deposit. Nonetheless, the use of Ar/He/H2 gas mixtures results in a modification of the plasma/particule tranfert, flow and stability of the gun working, which can result in a modification of the atmosphere engulfment in the plasma jet.
This paper presents an investigation of the influence of the plasma spraying parameters on the
fluctuations of arc root, arc voltage and plasma flow. The measurements were carried out for various
ternary gas mixtures of argon, helium and hydrogen (Table I).
Table I : Plasma spraying conditions.
The fluctuations of the arc voltage and plasma flow are controlled respectively by the analysis
of the voltage signals and plasma velocity. This latter is measured by using the analysis of the luminous fluctuations of the plasma flow. In the potential core, the plasma jet velocity was determined from the light fluctuations which originate in the arc root instabilities. These fluctuations are supposed to propagate at the flow velocity. The measurement method is closely connected to a time-of-flight method.
The measurement of arc voltage fluctuations are based on the analysis of the arc restrike
behavior in DC plasma torches. The sampling rate is 10 µs/point (100 kHz), higher than the arc root
frequency (4 to 20 kHz).
Experiments were carried out using a Plasma Technik F4VB gun with a 6-mm nozzle diameter
and a vortex injection of the plasma forming-gas in the arc zone.
- From the arc voltage signals, the effect of total mass gas flow rate, gas composition and arc current on the static behavior of the plasma spray torch was studied :
- the average arc voltage
- the arc root frequency
- the jump amplitude which is the deviation between the minimum and maximum voltage
within an oscillation
From an adimensional analysis, a correlation between the frequency, and the plasma spraying
parameters was established, showing that it is similar to the plasma velocity correlation established
previously.
- Concerning the analysis of the dynamic behavior of the torch, for higher total gas mass flow rate (>5.10-4 kg/s), only the restrike mode was observed, due to the major influence of the mass flow rate (which depends on the gas composition and the plasma temperature) on the arc movement. The
influence of hydrodynamic forces on arc root is predominant.
For lower total gas mass flow rate (< 5.10-4 kg/s), several modes of torch working have been
observed for a low gas mass flow rate, explained by the significative influence of electromagnetic
forces on the arc root :
- an oscillating mode (Fig. 2)
- a restrike mode (Fig. 3)
- an intermediate mode (Fig. 4).
|
|
|
Figure 2 : Arc voltage signal (in volt) in the oscillating mode
(Ar/He/H2 gas mixture : 50/40/10 vol. % - 27 slm - 320 A).
|
Figure 3 : Arc voltage signal (in volt) in the restrike mode
(Ar/He/H2 gas mixture : 40/40/20 vol. %.- 27 slm - 600 A).
|
| |
Figure 4 : Arc voltage signal (in volt) in the intermediate mode (mélange Ar-He-H2 : 37/55,6/7,4 % vol. - 27 l/mn - 320 A)
|
This article have shown that the restrike mode is obtained when the hydrodynamic or/and
electromagnetic forces, and thickness of the cold layer surrounding the arc column are sufficient to
produce the jump of the arc attachment.
The experiments pointed out the fact that at a low gas mass flow rate, with the increase of the
anode erosion, the restrike mode disappears. Indeed some preferential arc attachment points are
created on the anode surface, and thus the hydrodynamic forces are no longer sufficient to produce
arc jump.
The analysis of the plasma velocity fluctuations gives us information on the stability of the gun
working. It appears that this stability is higher in the case of higher constricted arc column and a
mass flow rate.
PARTICLE BEHAVIOR IN A FLUCTUATING PLASMA JET
J.H. Park*, J. Heberlein*, E. Pfender*, Y.C. Lau**, J. Ruud**, and H.P. Wang**
*Department of Mechanical Engineering, University of Minnesota, Minneapolis, MN 55455
**General Electric Research and Development, Niskayuna, NY 12301
ABSTRACT
Plasma jets generated by conventional d.c. plasma torches reveal more or less severe temporal
fluctuations due to fluid dynamic effects and the effect of anode arc root motion inside the plasma
torch. As shown in the frames of Fig. 1, the fluctuations cause the jet characteristics to
continuously change with time during torch operation. They, in turn, alter trajectories and
temperature histories of the particles which are injected into the fluctuating plasma jet. The
resultant particle behavior is somewhat different from the one obtained under steady-state plasma
conditions. Although there is clear experimental evidence for the existence of such fluctuations1,
previous simulations of plasma jets usually neglected such fluctuations, because of the difficulties
associated with the analytical description of their transient and three-dimensional characteristics.
Moreover, it is time-consuming to simulate the fluctuations using a transient three-dimensional
code, even with high-speed parallel supercomputers. Any realistic comparison of experimental data
with analytical predictions, however, requires that such fluctuations should be considered in the
modeling efforts, because experimental data will usually provide time-averaged and fluctuation-averaged values.
In this paper analytical/numerical studies of the particle behavior in plasma jets are reported, taking
these plasma fluctuations into account in a simplified manner without developing a transient three-
dimensional code. In general, the arc root moves back and forth in axial direction, and it also
rotates along the cylindrical anode surface with a fluctuation frequency in the order of several kHz.
The plasma plume, therefore, experiences axial and radial fluctuations according to the arc root
motion. The rotational fluctuations are approximated by radial fluctuations assuming that the arc
root attaches itself on the anode surface without any preferred tangential direction. The radial
fluctuations can be simply included in the numerical model for simulating plasma jets by the time-
averaging method2.
In the time-averaging method the steady-state solutions for plasma jets are obtained using
conventional two-dimensional codes such as the LAVA code3. The steady-state plasma variables
such as velocity and enthalpy are allowed to fluctuate in radial direction with specified fluctuation
distance and frequency. By averaging those fluctuating variables over a fixed fluctuation period,
new time-averaged plasma conditions can be found, leading to plasma variables comparable to the
experimental data. However, before considering particle injection into the plasma under time-averaged conditions which are obtained using the time-averaging method, we have to consider
particle residence time. The residence time of powder particles in the plasma jet is typically longer
or of the same order of magnitude as the fluctuation period. This implies that the particles are
actually interacting with a fluctuating plasma rather than with an axisymmetric time-averaged
plasma. In order to take these fluctuation-dependent interactions between plasma and particles into
account in the model, the steady-state plasma solutions are allowed to fluctuate in radial direction
and the powder particles are injected into the fluctuating plasma jets.
The re-strike mode of torch operation results in plasma fluctuations in axial direction as well as in
radial direction. The axial fluctuations manifest themselves through voltage fluctuations. The
voltage variation leads to changes of the input power and the plasma jet characteristics vary with
the imposed input power. The voltage variations directly affect the boundary conditions at the
torch exit. The maximum axial velocity and temperature values change with the voltage
fluctuations since we assume that the profile shapes are fixed at the torch exit. In this paper, the
voltage is assumed to fluctuate sinusoidally with the same frequency as the radial fluctuations.
Figure 2 presents plasma temperature distributions which are varying with time under the influence
of both axial and radial fluctuations during one fluctuation period. A single particle or multiple
particles are injected into these axially and/or radially fluctuating plasma jets to study the effects of
plasma fluctuations on particle behavior.
CONCLUSION
The effects of the plasma fluctuations on the motion and temperature histories of a single particle
and multiple particles are investigated in the present paper. Comparisons of particle data based on
steady-state plasma conditions obtained without considering the fluctuations show large deviations
from the corresponding experimental data. On the other hand, the particle data obtained with
consideration of axial and radial plasma fluctuations reveal reasonable agreement with
measurements. The simple features of the proposed analytical way of taking into account the
plasma fluctuations can be easily applied to conventional plasma and plasma-particle interaction
models.
REFERENCES
- S. A. Wutzke, "Conditions governing the symptomatic behavior of an electric arc in a
superimposed flow field," Ph.D. Dissertation, University of Minnesota, 1967.
- J. H. Park, "Numerical modeling of multi-component plasma jets," M.S. Thesis, Department of
Mechanical Engineering, University of Minnesota, 1998.
- J. D. Ramshaw and C. H. Chang, "Computational fluid dynamics modeling of multicomponent
thermal plasmas," Plasma Chem. Plasma Proc. 12, 299 (1992).
Fig. 1 Pictures of a fluctuating plasma jet taken by a laser strobe camera
Fig. 2 Temperature distributions of a plasma jet fluctuating in axial and radial directions
|